AGF系列光伏匯流采集裝置是專門應用于智能光伏匯流箱,用于監測光伏電池陣列中電池板運行狀態,光伏電池電流測量,防雷器、直流斷路器狀態采集,繼電器接點輸出,帶有風速、溫度、輻照儀等傳感器接口,裝置帶有RS485接口可以把測量和采集到的數據和設備狀態上傳。
專門應用于智能光伏匯流箱,用于監測光電池陣列中電池板運行狀態,光電池電流測量,匯流箱中防雷器狀態采集、直流斷路器狀態采集、繼電器接點輸出、帶有風速、溫度、輻照儀等傳感器接口,裝置帶有RS485接口可以把測量和采集到的數據和設備狀態上傳。
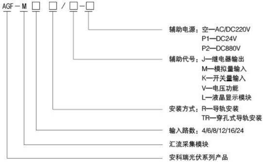
1 型號說明

2 產品特點
◆ 測量元件采用霍爾傳感器,隔離測量
◆ 可接受正極或負極匯流測量方式
◆ 可選電壓功能,最高測量電壓DC1kV
◆ 提供外部傳感器輸入接口
◆ 標配單路RS485接口
◆ 多種供電方式可選擇
3 產品功能
◆ 光伏電池串開路報警,狀態檢測
◆ 帶開關量輸入,用于采集直流斷路器、防雷器等元件的動作狀態
◆ 帶繼電器輸出,可以設定為點動方式,用于驅動直流斷路器的自動分合閘
◆ 提供溫度、輻照、風速等類型傳感器輸入接口
◆ 可輸出DC24V電源給外部傳感器供電
◆ 就地數碼管循環顯示每通道的輸入電流,并具有自動關閉節能顯示模式
◆ RS485接口,支持Modbus RTU通訊協議,通訊地址、波特率、數據方式都可自由設定
4 技術參數

注:最高DC1000V不損壞。
5 接線方式
♦AGF-MTR接線方式

注:匯流模塊中的開關量輸入路數,請參考實際產品

6AGF-MTR外形及安裝尺寸
主體模塊或擴展模塊尺寸

880V電源模塊尺寸

匯流采集模塊安裝尺寸

顯示模塊安裝尺寸

安科瑞穿孔式光伏匯流采集裝置采用模塊式設計,相比市場上的裸板式的安裝,穿孔式光伏匯流采集裝置更加安全。
江蘇安科瑞電器制造有限公司
地址:江蘇省江陰市南閘鎮東盟工業園東盟路5號
技術支持:徐孝峰 0510-86179935 18860995122
傳真:0510-86179930 郵編:214405
QQ:2880581272
E-Mail:2880581272@qq.com
網址:http://ecc.jyacrel.cn/ http://www.jyacrel.cn/
手機版|
二維碼|










