戴金花
江蘇安科瑞電器制造有限公司 江蘇江陰 201801
1 概述
變頻技術在大量的感性負載節能方面有著無可替代的地位,節約的電能有時能達到30%以上,效益十分可觀。隨著變頻器日益廣泛的普及和應用,其占電網總負荷的比例也越來越大。其中大部分額定電壓為三相380V交直交型變頻器。然而,隨之帶來的電網諧波問題也越來越受到各變頻器用戶和供電部門的關注。由于變頻器的整流部分一般為三相全波不可控整流,直流回路采用大電容作為濾波器。這樣,雖然變頻器的網側輸入電壓波形基本上是正弦波,但輸入電流式脈沖式的充電電流,含有豐富的諧波,表現在網側的有5、7、11、13、17、19次等諧波電流,一般以5、7、11次為主。感型負載在運行中需要消耗大量的無功電流,但諧波會使無功補償裝置不能正常工作,并導致一些現代化的精密控制機床無法運行,因此對使用變頻器的系統采取諧波治理是必須的。針對變頻器工作特點,江蘇安科瑞電器制造有限公司設計了ANAPF有源電力濾波補償裝置,不但可以濾除變頻裝置產生的諧波,同時還對系統進行了無功補償,滿足了廣大使用變頻器用戶的需求。
2 ANAPF有源電力濾波裝置特點
DSP+FPGA全數字控制方式,具有極快的響應時間;先進的主電路拓撲和控制算法,精度更高、運行更穩定;一機多能,既可補諧波,又可兼補無功;模塊化設計,便于生產調試;便利的并聯設計,方便擴容;具有完善的橋臂過流、保護功能;使用方便,易于操作和維護。
3 ANAPF有源電力濾波裝置參數

4 電網的諧波治理與無功功率補償的意義
隨著變頻器的廣泛應用,變頻器供電系統的諧波治理與無功功率補償的意義逐漸被人們所認識。變頻器供電電源按傅里葉級數可以分解為基波有功電流,基波無功電流,諧波和間諧波電流。
變頻器用量較大的車間,用電容器直接進行無功功率補償雖然可以大幅度降低基波無功電流,但是必然出現諧波放大現象。這時,供電電流和電容器電流中的諧波和間諧波電流大幅度增加,電容器由于超溫和過壓而損壞,供電變壓器溫升加大。為避免諧波放大,諧波治理與無功功率必須同時進行。
污水處理廠用電設備主要有泵類、攪拌器、鼓風機類等負載。風機、泵類一般都要求變頻,而變頻器是一個非常大的諧波源,因此給系統帶來很嚴重的諧波污染和諧波干擾,造成系統不能正常工作,經常性的燒壞電氣元件。同時系統中也有很多電力電子類元器件,如 UPS、開關電源等,都是諧波發生裝置。
項目背景:某污水處理廠變電所負載主要由變頻器組成,由變頻器帶動相應的電動機,由于全部都是變頻器負載,因此給系統帶來很嚴重的諧波污染和諧波干擾,造成系統不能正常工作,經常性的燒壞電氣元件,為了解決問題,必須進行諧波治理。
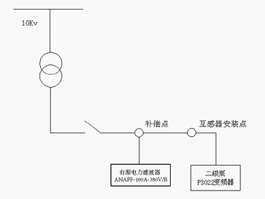
江蘇安科瑞電器制造有限公司技術人員經過對現場測試結果研究后,決定采用一臺ANAPF100-400/B有源電力濾波柜進行就地補償。安裝示意圖如下:

●項目效果

由上圖可以看出,ANAPF100-400/B有源電力濾波柜投入運行后,電網質量得到明顯的改善,諧波電流大幅度降低,電網電流諧波基本上被濾除掉,電流波形已經接近正弦波,電流畸變率由65.5%降低為13.4%,5次諧波由61.3A降到4.9A。
ANAPF有源濾波器報價及主要元件清單

結論:和許多變頻器使用場合一樣,泵類、風機等設備的變頻機構產生的諧波,對系統變壓器、電容補償裝置以及用電設備等造成嚴重危害。使電機發生機械振動、噪聲和過熱,使變壓器局部嚴重過熱,使電容器、電纜等設備過熱,使絕緣老化,壽命縮短以至損壞。從上述數據中可以看出,運行電力濾波器前后,電網電流變化十分明顯,達到了消除電流諧波、改善電源電壓的目的。使得系統更加清潔和穩定。
【參考文獻】
[1] 江蘇安科瑞電器制造有限公司產品手冊.2013.01.版
作者簡介:
戴金花,女,本科,江蘇安科瑞電器制造有限公司,主要研究方向為智能電網供配電,
Email: ACRELDJH@163.COM 手機:15052183915 QQ:1990381446










