聯系人:周經理 手機:15514518079 座機:0371-56737152
一體化生活污水處理設備/酒店生活污水處理設備,地埋式
生活污水處理設備是人類生活過程中產生的生活污水,是水體的主要污染源之一。主要是糞便和洗滌污水。城市每人每日排出的生活污水量為150—400L,其量與生活水平有密切關系。生活污水中含有大量有機物,如纖維素、淀粉、糖類和脂肪蛋白質等;也常含有病原菌、病毒和寄生蟲卵;無機鹽類的氯化物、磷酸鹽、碳酸氫鹽和鈉、細菌作用下,臭物質。
一、生活污水的來源
生活污水是人類日常生活中使用過的水,包括廁所、廚房、浴室、洗衣房等處排出的水,來自住宅區、公共場所、機關、學校、醫院、商店以及工廠生活間的生活污水含有較多的有機物,如蛋白質、動植物脂肪、碳水化合物和氨氮等,還含有肥皂和洗滌劑以及病原微生物寄生蟲卵等。這類污水需要經過處理后才能排入自然水體灌溉農田或再利用。
生活污水處理設備適用范圍
1、賓館、飯店、療養院、醫院;2、住宅小區、村莊、集鎮;3、車站、海港碼頭、船舶;4、工廠、礦山、部隊、旅游點、風景區;5、與生活污水類似的各種工業有機污水。
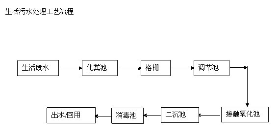
二、生活污水處理工藝流程圖

格柵+調節池+一體化HY-DS生活污水處理設備+沉淀池+消毒池+出水
針對生活污水處理設備的特點我公司主要采用的處理工藝是微生物處理即生活污水經格柵,去除99%的上層固體懸浮物,自流進入調節池,經污水泵提升進入HY-DS一體化污水處理設備。經過接觸氧化池,在好氧的條件下,利用好氧微生物新陳代謝,使有機物轉化為無害化的無機物,從而降解有機物。出水經過沉淀池進行泥水分離消毒處理后,使污水可以達標排放。污泥沉淀后污泥回流至接觸氧化池內,污泥沉降比在15%-30%時可以不排泥,當大于30%時,就需要抽排污泥。化糞池中產生的糞渣只需1年抽排一次即可。
三、一體化生活污水處理設備優點
1、河南環源環保科技有限公司研發生產的HY-DS型一體化小型污水處理設備經碳鋼防腐處理或采用不銹鋼構件,現場拼接組合而成,重量輕巧,易于運輸,方便安裝;
2、采用玻璃鋼、碳鋼、不銹優良特性,使用壽命長達60 年以上;
3、放置于地表以下,設備上面的地表可作為綠化或其他用地,不需要建房及采暖、保溫。最大限度的實現了系統的集成,減少占地面積;
4、無污染,無噪聲,無異味,減少二次污染;
5、不受污水量的限制,機動靈活,可單個使用,也可多個聯合用。
6、整個生活污水處理設備處理系統配有PLC全自動電氣控制系統和設備故障報警系統,運行安全可靠,平時一般不需要專人管理,只需適時地對設備進行維護和保養,管理費用小。
7、最大的特點是可以將污水處理工程布置成景觀。河南環源環保生活污水處理設備埋于地下不但出水效果好,而且地表綠化率可達90%以上,
四、河南環源環保科技有限公司工程案例
|
企業名錄 |
污水類型 |
治理量 |
運行效果 |
備注 |
|
鄭州宏大汽車有限公司 |
生活污水 |
20噸/d |
達標排放 |
工程總包 |
|
廣州大酒店 |
生活污水 |
500噸/d |
治理污水回收利用 |
技術支持 |
|
中交一航局 |
生活污水 |
10噸/d |
達標排放 |
工程總包 |
五、河南環源環保科技有限公司售后服務承諾
公司多年來一直堅持“全方位服務,讓用戶更滿意”的經營理念,努力為用戶提供優質的產品和優良的服務。公司對每一個項目皆給予高度重視,設有專員負責用戶的售后服務,在此,我們鄭重承諾:
(1)免費保修一年。生活污水處理工程竣工后我方為設備正常運行提供一年免費保修期,免費保修期內應及時排除各種設備故障。
(2)處理設備故障的響應速度及時。保修期內,不論平常還是節假日,在接到用戶故障通知后,我方將于4小時內日回復,我方在接到通知之時起24-48小時內到達現場進行治理。
(3)做回訪,免費培訓客戶操作人員。生活污水處理設備調試完畢移交甲方后3個月,派技術人員不定期回訪,協助生活污水處理設備管理人員做好管理工作。給甲方進行日常的操作培訓。
(4)保修期過后可進行有償維修。保修期過后,如果客戶有需求我公司將繼續為客戶做有償服務,可提供生活污水處理設備的營運管理服務。
客戶的需求就是我們最大的動力!
手機版|
二維碼|










