江蘇安科瑞電器制造有限公司 江蘇江陰 214405
1、通信基站能耗現狀分析
通信運營商的蜂窩網基站數量大,分布面廣,安裝位置分散且情況復雜。基站大多是租用民房,有些電表由電網公司安裝,有些電表為業主安裝,表的類型非常多,既有感應式電度表,也有電子式電度表,還有 IC 卡電表。由于點多面廣,情況復雜,通信公司需要派專人或委托代維公司抄表、維護,以滿足基站的電量核算、用電分析等能耗日常管理。特別是近年來,隨著基站數量迅速增加,用電成本已經成為運營商的主要成本,而且比例還在逐年增加,節能降耗已成為公司重點工作之一。但目前基站用電管理缺乏有效手段:柴油機發電管理混亂、用電信息分析統計失真。節能目標缺乏科學依據。
目前通信基站能源監控和管理中有如下幾個問題特別突出:
1)、出現供電故障無法及時得知。
基站內采用三相供電,有時會出現缺相、三相不平衡、電壓偏差超標甚至停電等各種各樣的供電故障。這些故障的出現會嚴重影響基站內設備的正常運行,如不能及時發現搶修就有可能使基站設備停機造成通訊故障甚至損壞設備,導致嚴重的損失??咳斯けO控根本就無法及時發現上述的故障。
2)、非電力供電基站電費失真。
除電力供電基站外,有很大一部分基站都是采用出租房屋方提供的電源,因場地條件限制,許多電表安裝無法規范,可人為私自改動電表或私接電源竊電的機會很多。由于沒有先進的技術手段對此行為進行監督管理,光靠現有的管理手段,既使有人改電表或竊電,我們的工作人員也無法知道。
3)、人工發電時長統計管理混亂。
過去,每個基站的常規用電數量、基站突發性斷電人工發電時長及電費等數據都靠人工進行統計,其最大的弊病是方法落后、統計隨意性大和數據不精確。 隨著基站代維方式的引進,代維單位到基站發電的次數、發電起始時間、人工發電總時長及該支付給代維單位的路費、人工發電費等數據無法核實,造成很大浪費。
4)、私接基站電源竊電
現在所有機房都是無人值守機房,正好給竊電分子有機可乘。加之大多數人對竊電行為的嚴重性意識不足,認為竊電不是違法犯罪,移動有錢對這點小錢不在乎。另外竊電者的竊電手段普遍都比較高明,不通過技術的手段是很難抓到竊電者的。利用私接電線的手段進行竊電的現象相當普遍。這樣的問題基站現場電表讀數是無法真實反映基站實際用電情況的。
5)、對于基站的能耗狀況缺乏系統的統計資料
由于人工抄表時間不固定,不能進行日抄表,因此很難建立起系統的用電統計資料。這對于移動公司選擇節約基站用電方案,監測能耗異常變化、測試節能效果缺乏有效依據。
6)、效率低下、效果不好、勞動強度大
由于基站的分布特別分散,不集中,而且都在樓宇頂層上,特別是在郊區更加分散,抄表的效率極其低下。一個抄表員平均每天僅能夠抄15只表,每個抄表員每月以22天計算僅能抄錄330個表。4000多個基站至少需要15名抄表員。正常情況下,監控人員不可能這樣滿負荷地工作,因此至少需要 20~25 名工作人員。
即使如此每個月每個基站也只能檢查一次,對于突發的供電不正常等情況完全不能應對。除了要抄表之外抄表員還要負責檢查IC卡表是否余額不足、IC卡充值、是否有偷電情況發生、是否供電不正常等等。這些工作有些技術性很強,不是一般的抄表員能夠完成的。
7)、用電管理手段落后,導致非主營業務管理成本增加
由于沒有有效的科學管理手段,主要依靠人工采集數據,運營商必須投入大量的人員對基站市電供電單位或個人進行電費核對結算工作。調解用電糾紛,這樣增加了過多的人力資源與管理成本在非主營業務上的耗費。
2. 通信基站尋求能耗綜合管理建設方案
通信基站能耗綜合管理系統平臺是一種軟、硬件結合的平臺,通過能耗數據監測采集、基于能效的指標量化管理和分析應用三個體系的建設,對通信基站、接入網點、模塊局、中心機房內的各類設備能耗(含主設備、電源系統、空調系統、監控設備、 配套系統等)、環境參數(濕度、溫度等)進行精細化監測,實現對能耗數據的匯總、對比和分析,建立適合通信企業的各類能效評估指標和管理流程,為進一步開展節能措施提供依據。
系統通過監控單元監測通信基站市電的電參數和每一支路的用電量,可對以上各電量 數據進行每小時、天、月、年等分時段的統計、管理及分析,能夠呈現某個時間段、某個機房、某類設備的用電量數據及所有設備的總用電量數據,并可對其橫向比較、同比、環比,結合基礎信息計算得出基站或者設備用電標桿,通過智能決策分析系統對于用電異?;净蛟O備及時以短信、語音、工單的方式通知維護人員,并提出整改意見。
3. 通信基站能耗綜合管理系統在烏蘭察布聯通公司中的應用
3.1、案例分析
烏蘭察布聯通公司隸屬于中國聯合網絡通信有限公司內蒙古分公司,是由原中國聯通和中國網通于2008年10月15日合并后成立的特大型國有電信企業,擁有固定資產13億元,下轄十個旗縣市分公司,員工2000余人,主要經營GSM移動通信、互聯網業務、數據業務、國內、國際各類固定電信網絡設施及相關電信服務,擁有GSM手機用戶25萬戶,固話、寬帶、小靈通等各類用戶總數35萬戶。
本項目是針對聯通烏蘭察布分局通訊基站所設計的通信基站能耗綜合管理系統。通訊基站在通信中的地位非常重要,通信信號主要通過基站傳輸,基站將從手機收到的信號傳給服務器,服務器經過處理再發送給基站,基站再發送給目標手機,就完成了一次通信。如果沒有基站,就無法完成通信,包括固定電話也是這樣。本系統正是通過對通訊基站的供電系統進行監測來確保其供電正常,從而使通訊基站不至于因供電系統的故障導致影響其運行,并且無法讓管理人員及時得到故障信息。
3.2、軟件設計參照的標準和依據
GB/50198-94 《監控系統工程技術規范》
GB/T13730 《地區電網數據采集與監控系統通用技術條件》
DL/T630 《交流采樣遠動終端通用技術條件》
GB/T13729 《遠動終端通用技術條件》
GB2887 《計算站場地技術要求》
3.3、系統架構

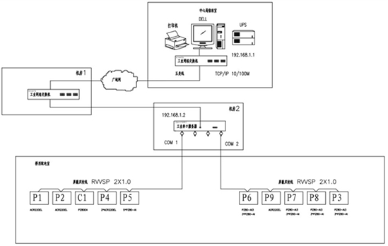
通訊網絡:通訊網絡集聯包括現場設備的連接和通訊網路的組建?,F場智能儀表之間的連接,各電表通過屏蔽雙絞線,并且以現場總線方式進行傳輸接入動環監控系統;由于聯通的基站分布廣,基站與局站之間相隔很遠達到數千米級別,我們可以考慮應用光纖來組網傳輸。
通訊設備:主要由通訊管理機、以太網設備及總線網絡組成。該層是數據信息交換的橋梁,負責對現場設備回送的數據信息進行采集、分類和傳送等工作的同時,轉達上位機對現場設備的各種控制命令。
通訊管理機:是系統數據處理和智能通訊管理中心。它具備了數據采集與處理、通訊控制器、前置機等功能。以太網設備:包括工業級以太網交換機。
通訊介質:系統主要采用屏蔽雙絞線、光纖以及無線通訊等。
聯通監控平臺要通過主站來監測查詢各個基站的能耗數據并且從局站能耗管理服務器對基站監控中心獲取的能耗數據進行后臺統計分析,并對生成能耗管理報表的數據進行預處理,從而構造一套綜合組網的能耗管理系統,將局站基礎信息存儲到能耗管理系統數據庫中;統計分析所生成的能耗匯總數據、能耗同比數據、能耗環比數據、單位能耗分析數據、能耗效率數據等。
3.4、設備參數列表

3.5、系統設計參數

3.6、現場設備層可安裝電力儀表種類
以某一配電箱為例,如下圖所示:市電、油機進線投切點與出線配電柜距離較遠,在A0處配儀表DTSD1352并加裝電流互感器(鑒于是改造項目,推薦使用開口式互感器),在A1~A5處配儀表AMC16MA并加裝電流互感器;在B0~B12處配AMC16MD儀表并加裝霍爾傳感器。

3.6.1 DTSD1352電能計量儀表
●功能
檢測三相線路中的電壓、電流、功率、四象限電能,并實現當市電與油機之間切換時,由開關量輸入信號進行判斷,從而實現市電與油機的分項計量。
●外形尺寸及安裝方式

●接線示意:互感器接入

3.6.2 AMC16MA交流多路電能表
●功能
Ø 計量正反向有功、無功電能
Ø 測量三相總進線的母線U 、2路三相進線的I、P、Q、PF、36路單相出線(12路三相)的I、P、Q、PF
Ø 1路開關量輸出
Ø 1路RS485通訊
●外形尺寸及安裝方式



3.7、系統功能
3.7.1數據采集與處理
數據采集是配電監控的基礎,數據采集主要由現場測控層儀表采集完成,實現遠程數據的本地實時顯示。需要完成采集的信號包括:三相電壓U、三相電流I、頻率Hz、功率P、功率因數COSφ、電度EPI、遠程設備運行狀態等數據。
3.7.2數據庫建立與查詢
主要完成遙測量和遙信量定時采集,并且建立數據庫,每隔一定時間將所采集到的實時數據存入數據庫中,供客戶自行根據時間查詢。
3.7.3歷史數據及實時數據輸出
當客戶查詢數據時,可以選擇將報表輸出為一個excel文檔或者直接打印以供存檔。

后臺工控機通過現場設備和通信系統提供的傳輸通道,完成對各回路電力參數的數據采集,信息經分析、處理,以報表等多種形式供值班員參考,使值班員能夠便捷的掌握供電系統的運行狀況,包括相關設備的運行狀況。
3.7.4運行信息與保護信息采集
系統采集來自智能測控單元裝置送來的參數,低壓主進線、母聯和出線的遙測信號。包括每個回路的電壓、電流、有功功率 、無功功率、功率因數、頻率、有功電能、無功電能和各種報警信息等。
3.7.5人機操作界面
系統提供簡單、易用、良好的用戶使用界面??砂凑张潆娝@示配電系統設備狀態及相應實時運行參數。
系統軟件提供功能齊全的圖形編輯軟件,用戶可以根據實際情況和以往習慣自行定各種圖元圖形及設備在各種狀態下的顯示方式。
包括如下功能特征:
全圖形方式編輯的圖形畫面具有多種顯示特性,用戶可以非常直觀、方便地編輯、定位、查看有關信息和內容。
提供畫面管理工具,可聯想相關調用、重要畫面快速調用、畫面文件索引選擇、事故自動調用畫面。
提供多種數值顯示手段,數值可用棒圖顯示、曲線顯示,并可根據數值狀態和系統狀態由用戶根據需要和習慣自行定義閃爍、變色及置上特殊符號以便區分包括遙測在內的各種數據的正常、越上限、越下限等情況。
屏幕顯示:中文液晶顯示,可選擇圖形顏色、閃爍、動畫等手段充分表示工況圖及操作畫面、配電系統實用參數表格、各類操作票及報表、事故及故障報警顯示、測控及保護單元運行工況顯示等電力運行狀況;畫面顯示響應時間1s。
3.7.6統計分析、報表、打印
數據庫實時和歷史記錄保留3年以上;
對各電氣設備和系統運行參數進行匯總統計,并根據用戶要求生成各類報表,包括:
n 分時、日、月、季度和年度報表;
n 各設備參數和最值統計報表;
n 全系統運行統計報表等;
n 對于事件記錄、報警和數據報表,可設置為定時打印;

3.7.7歷史記錄與趨勢分析
系統收集各監測控制與管理裝置的實時數據并存儲在一個開放式數據庫中予以保存,系統可保存長時段(多年)的歷史記錄。根據歷史數據記錄可進行各參數的年度、月度和日變化和實時數據趨勢分析,進行分類和綜合比較分析,為業務流程優化和設備設施使用優化提供依據。
趨勢分析:

3.7.8系統安全
本系統軟件設置多達幾百種密碼分區和密級設置,為系統管理員、工程師、值長、一般值班操作人員等提供分級密碼,并對所有操作自動進行帶時標事件記錄,可建立良好的反事故措施。
用戶權限管理:

3.7.9故障分析與設備維護管理
系統依據帶時標的事件記錄和波形記錄可進行故障和事件的成因分析;另外,系統統計開關等設備的狀態參數和累積壽命參數,可據此提出設備維護預告;
事件記錄:

3.7.10其他功能
其它日常管理,如運行記錄及交接班記錄管理,設備運行狀態、缺陷、維修記錄管理、規章制度等。管理功能滿足用戶要求,適用、方便、資源共享。各種文檔能存儲、檢索、編輯、顯示、打印。
4、總結
對于聯通公司來說,基站要做到精細能源管理,以目前的現狀,需投入大量的人力、物力和財力。因為數量眾多,地理位置分散,給工作人員帶來極大的不便。 利用 Acrel-5000能耗綜合管理系統進行監控,自動讀取相關數據并加以分析,還可進一步進行遠程控制或設備維護,可減少人力資源、縮短修護時間并節省專線建設成本。
【參考文獻】
[1]任致程、周中編著 電力電測數字儀表原理與應用指南 中國電力出版社 2007.4
[2]朱立泉 變配電系統的智能管理系統分析 智能建筑電氣技術 2007年第1卷第4期
[3]上海安科瑞電氣股份有限公司產品手冊.2013.01.版
作者簡介:戴金花,女,本科,安科瑞電氣股份有限公司,主要研究方向為智能配電網供配電,手機:15052183915,QQ:2880157871










